Ứng dụng
Máy lọc dầu tuabin dòng ZJC đặc biệt thích hợp để lọc dầu bôi trơn tuabin. Nó cũng được áp dụng để xử lý thủy lực, dầu làm mát và các chất bôi trơn khác có chứa nhiều nước, hơi, tạp chất, cặn, chất điện môi và chất keo.
Nó có thể loại bỏ chúng một cách hiệu quả và hiệu quả. Dòng ZJC sẽ dẫn đến việc cải thiện các đặc tính của dầu tuabin, các chất bôi trơn khác và kéo dài thời gian bảo dưỡng tuabin hoặc các thiết bị khác có hệ thống bôi trơn và giữ cho chúng hoạt động trong tình trạng tốt.

Thông số kỹ thuật

Thuận lợi

Máy lọc dầu tuabin dòng ZJC không chỉ có thể tách lượng lớn nước mà còn loại bỏ dấu vết của nước khỏi dầu. Được trang bị thiết bị khử nhũ tương (tách nước) được chế tạo đặc biệt, nó có khả năng làm cho dầu nhũ hóa đục rất trong.
Làm sạch hiệu quả cao các chất trong dầu như tạp chất, cặn bẩn, v.v.
Hệ thống lọc rửa ngược tự động có thể loại bỏ lượng lớn các chất dạng hạt và hệ thống lọc mịn có thể loại bỏ các hạt mịn.
Tự động hóa cao, ổn định và hoạt động trực tuyến.
Tự động hóa cao, kích thước nhỏ, trọng lượng nhẹ, an toàn và đáng tin cậy. Được lắp đặt với bộ điều khiển tự động mức chất lỏng hồng ngoại, máy lọc sẽ chạy tự động và dễ dàng xử lý. Điều khiển logic có thể lập trình có sẵn.
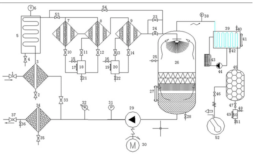
Sơ đồ:

Phần tùy chọn

Bao bì sản phẩm
Hộp gỗ mạnh mẽ, thời gian giao hàng chung là 1 5 ngày làm việc, nếu máy lọc dầu tuabin còn hàng sau khi thanh toán đầy đủ có thể được vận chuyển. Đối với các công ty vận chuyển, bạn có thể chọn của bạn hoặc của chúng tôi, Chúng tôi có nhiều năm kinh nghiệm xuất khẩu, sau đó chúng tôi có thể giúp bạn. Thời gian cổng tải phụ thuộc vào quốc gia của bạn. Nếu không có thời gian, bạn có thể chọn hình thức giao hàng bằng đường hàng không.
Câu hỏi thường gặp
1. What's the payment method?
Thanh toán có thể được thực hiện bằng tiền mặt T / T, L / C, Western Union, v.v.
2. thời gian giao hàng là bao lâu?
Nói chung phải mất khoảng 5 ngày làm việc để sản xuất và sau đó việc giao hàng sẽ được thực hiện kịp thời.
3.What's the package made of?
Các gói được làm bằng hộp gỗ tiêu chuẩn xuất khẩu quốc tế.
4.What's the delivery method?
Bằng tàu hỏa, bằng đường hàng không, bằng đường biển, bằng xe tải, bằng chuyển phát nhanh, v.v.
5. thời gian đảm bảo là bao lâu?
Thời gian bảo hành là 1 năm do chính các vấn đề về chất lượng sản phẩm.
6. những dịch vụ bạn có thể cung cấp?
Hỗ trợ trực tuyến qua email, điện thoại, whatsapp hoặc phương thức liên lạc khác; đào tạo tại chỗ và cài đặt nếu bạn cần; đã nộp bảo trì và sửa chữa, hỗ trợ video kỹ thuật, v.v.
Chú phổ biến: máy lọc dầu tuabin, Trung Quốc, nhà cung cấp, nhà sản xuất, tùy chỉnh, bán buôn, giá cả













